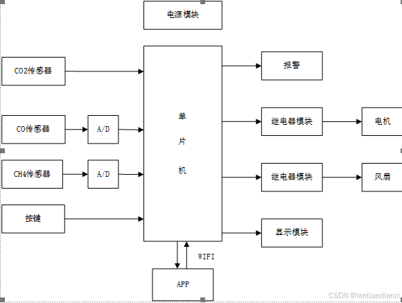
本设计基于STC89C52单片机为控制核心的有害气体监控装置,硬件系统主要模块有单片机最小系统、传感器模块、按键模块、显示模块、报警模块及WiFi模块等组成;其中按键可以设置气体浓度的阈值;报警电路主要是声光报警;继电器启动可以手动也可自动切换,继电器模块主要是打开通风并关闭燃气阀门,由两个继电器组成,一个接风扇一个接电机;利用WiFi传输数据,手机可远程操控电机和风扇的启停,如果有异常手机还可提示报警;显示模块主要是可以显示一氧化碳、二氧化碳和甲烷采集后的数据值。

本设计基于STC89C52单片机为控制核心的有害气体监控装置,硬件系统主要模块有单片机最小系统、传感器模块、按键模块、显示模块、报警模块及WiFi模块等组成;其中按键可以设置气体浓度的阈值;报警电路主要是声光报警;继电器启动可以手动也可自动切换,继电器模块主要是打开通风并关闭燃气阀门,由两个继电器组成,一个接风扇一个接电机;利用WiFi传输数据,手机可远程操控电机和风扇的启停,如果有异常手机还可提示报警;显示模块主要是可以显示一氧化碳、二氧化碳和甲烷采集后的数据值。

版权声明:
本网仅为发布的内容提供存储空间,不对发表、转载的内容提供任何形式的保证。凡本网注明“来源:XXX网络”的作品,均转载自其它媒体,著作权归作者所有,商业转载请联系作者获得授权,非商业转载请注明出处。
我们尊重并感谢每一位作者,均已注明文章来源和作者。如因作品内容、版权或其它问题,请及时与我们联系,联系邮箱:809451989@qq.com,投稿邮箱:809451989@qq.com